FORD MONDEO - сборник по руководству на русском языке, содержит общие сведения об устройстве электрического оборудования автомобилей FORD MONDEO и их модификации, рекомендации по техническому обслуживанию, ремонту электронной части авто, рулевого управления, систем внутреннего и внешнего освещения и различных электрических элементов двигателя. В данной статье показана заключительная часть электросхем FORD MONDEO, начало смотрите тут. В конце приводятся таблицы расшифровки обозначений на схемах.
Электросхема блока обогрева и кондиционера FORD MONDEO

Схема генератора и регулятора дизельного двигателя авто

Схема наружного освещения и подключения фар FORD MONDEO

Стояночные огни автомобиля

Фонари указателей поворота и аварийной световой сигнализации


Схема звукового сигнала и часов FORD MONDEO

Электросхема стеклоочистителя и стеклоомывателя Форд Мондео

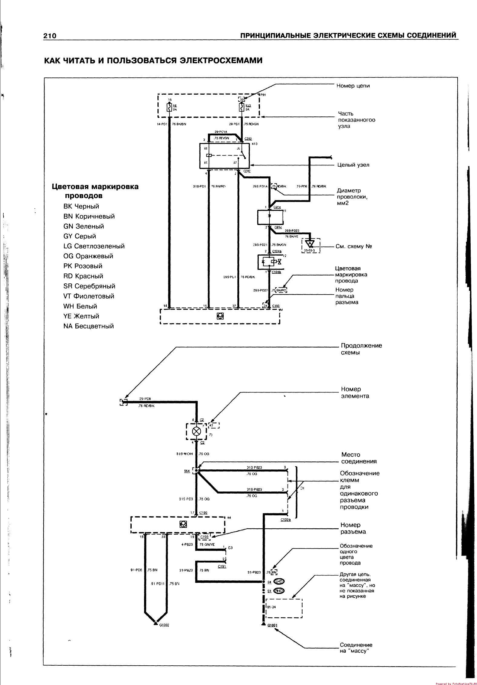
Как пользоваться представленными электросхемами - расшифровка обозначений

Список сокращений на схемах электрооборудования FORD MONDEO


РЕМОНТ АВТОЭЛЕКТРОНИКИ ЗАРЯДНЫЕ УСТРОЙСТВА ДЛЯ АКБ

|