Сборник схем электрооборудования Форд Проба. Все схемы в хорошем качестве и на русском языке. Увеличить размер электросхемы нужного узла можно кликнув на картинку.
Схема топливного насоса Форд Проба

Электрическая схема запуска и зажигания FORD PROBE

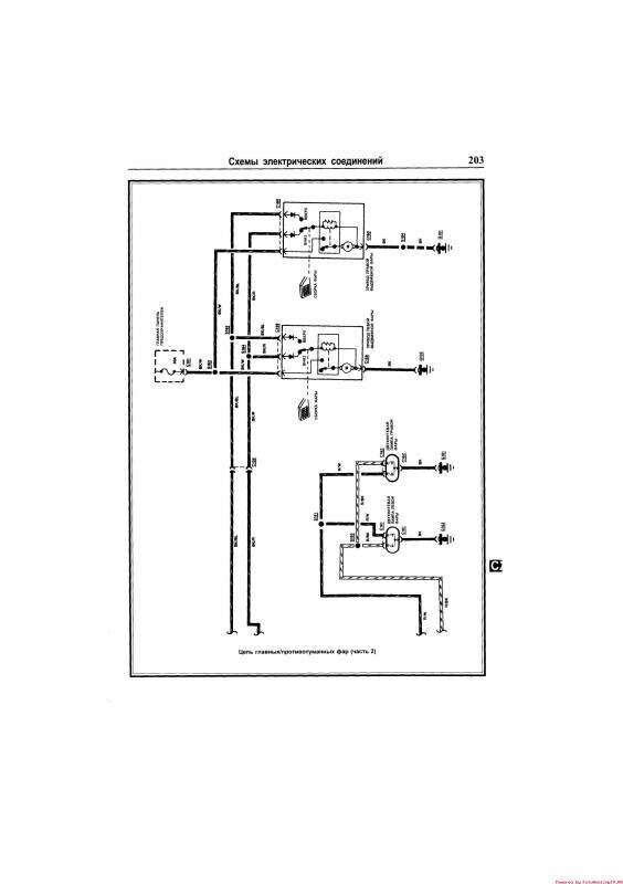
Схема противотуманных фар автомобиля



Электросхема внешнего освещения Форд Проба

Цепь системы поворотов и аварийной сигнализации FORD PROBE

Тормозной сигнал авто

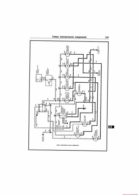
Внутреннее освещение и освещение щитка приборов Форд Проба


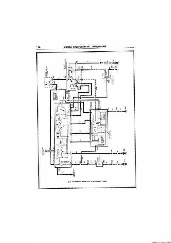
Очистители ветрового и заднего стекол, омыватель ветрового стекла


Схема звукового сигнала автомобиля

Центральный замок Форд Проба

Зеркала с электроприводом

Схема обогревателя заднего стекла FORD PROBE

РЕМОНТ АВТОЭЛЕКТРОНИКИ ЗАРЯДНЫЕ УСТРОЙСТВА ДЛЯ АКБ

|