Качественные электросхемы автомобиля Мазда 323. Противотуманные фары, подсветка, сигнализация, распределение питания и устройство пускового блока. Предназначены для поиска неисправностей и ремонта. Предохранители служат для того, чтобы прервать цепь, когда сила тока превысит определенное значение, и защитить элементы и провода, которые могут быть повреждены слишком сильным током. Резкое увеличение силы тока обычно вызвано неисправностью в цепи, чаще всего коротким замыканием. Блок предохранителей расположен под панелью приборов со стороны водителя. Каждый из предохранителей защищает свою цепь, принадлежность его к той или иной цепи обозначена на крышке блока предохранителей. Для замены вышедшего из строя предохранителя предварительно выключите соответствующую электрическую цепь, извлеките предохранитель из гнезда пинцетом. Если вновь установленный предохранитель мгновенно выходит из строя при подаче напряжения, проверьте защищаемую электрическую цепь. Если предохранитель защищает несколько цепей, то их необходимо подключать поочередно, чтобы по перегоранию предохранителя определить неисправную цепь. Увеличить схему Мазда 323 можно кликнув по ней и развернув на весь экран с помощью значка сверху. Продолжение схем тут.
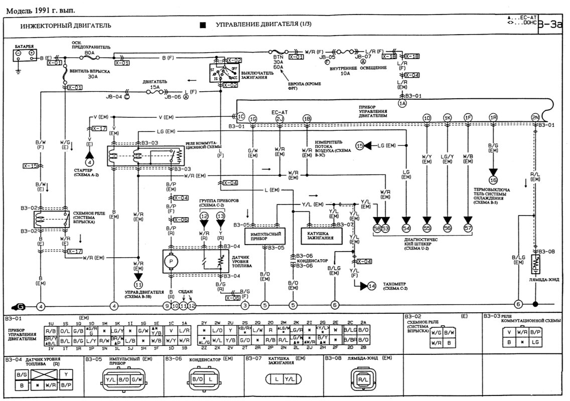
Схема инжекторного двигателя Мазда 323 - прокладка кабелей

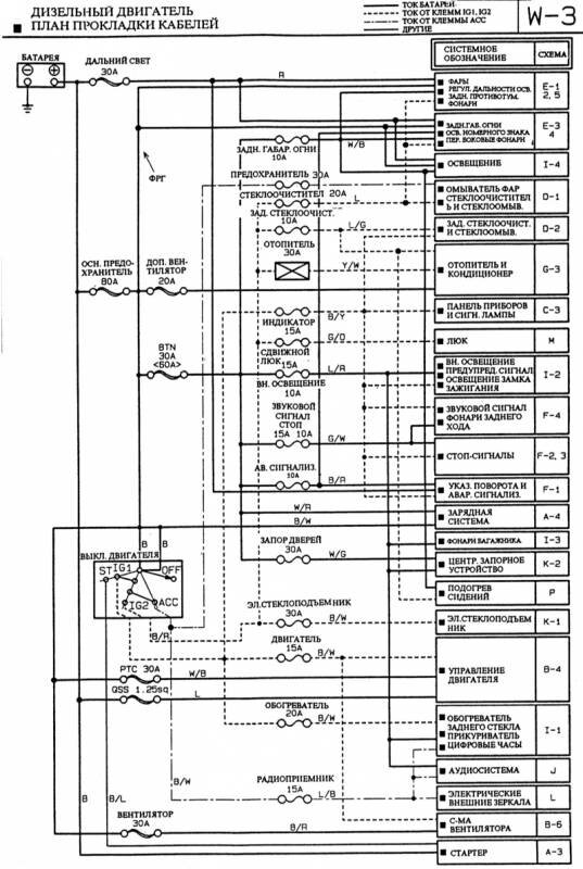
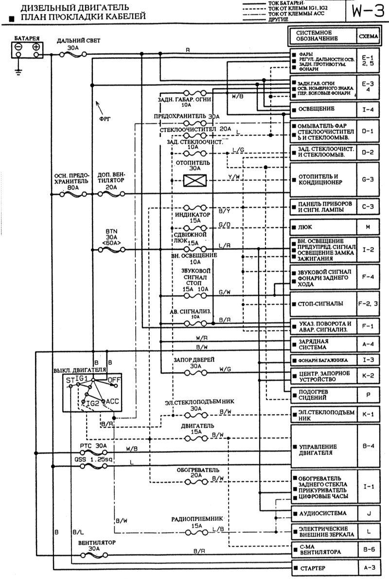
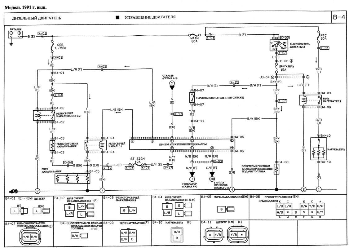
Схема дизельного двигателя Мазда 323 - прокладка кабелей

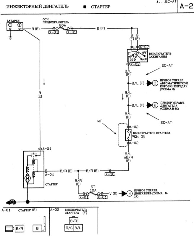
Стартер инжекторного двигателя Mazda 323

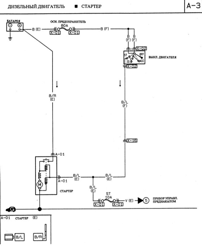
Стартер дизельного двигателя Mazda 323

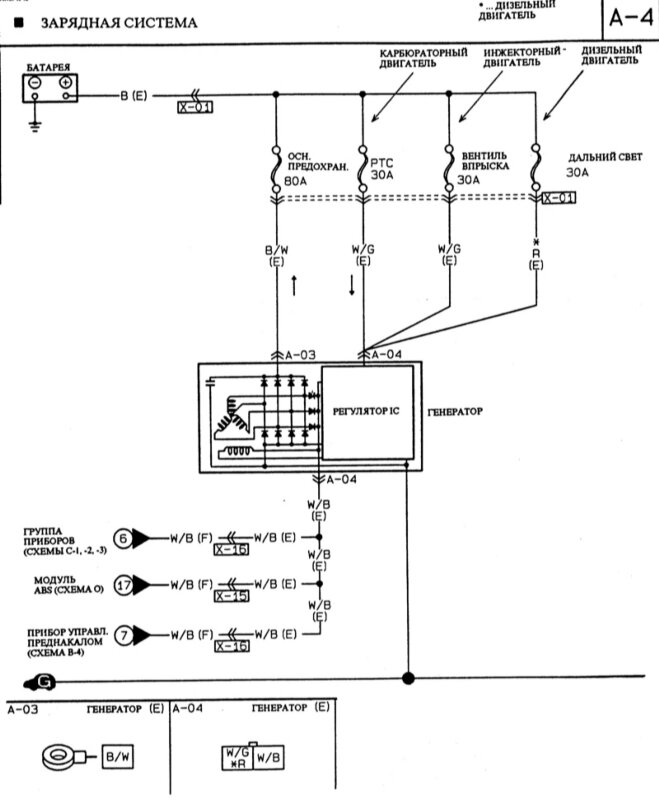
Зарядная система - электросхема

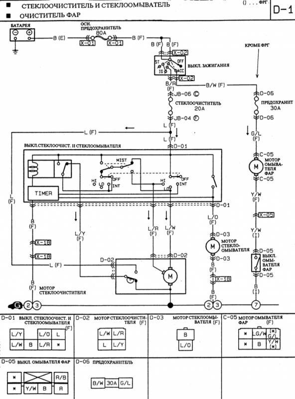
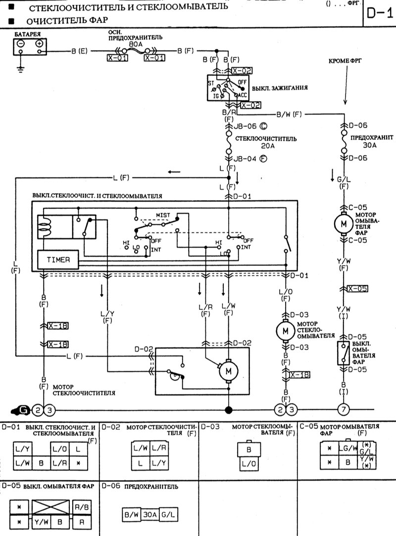
Стеклоочиститель и стеклоомыватель фар автомобиля

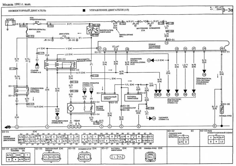
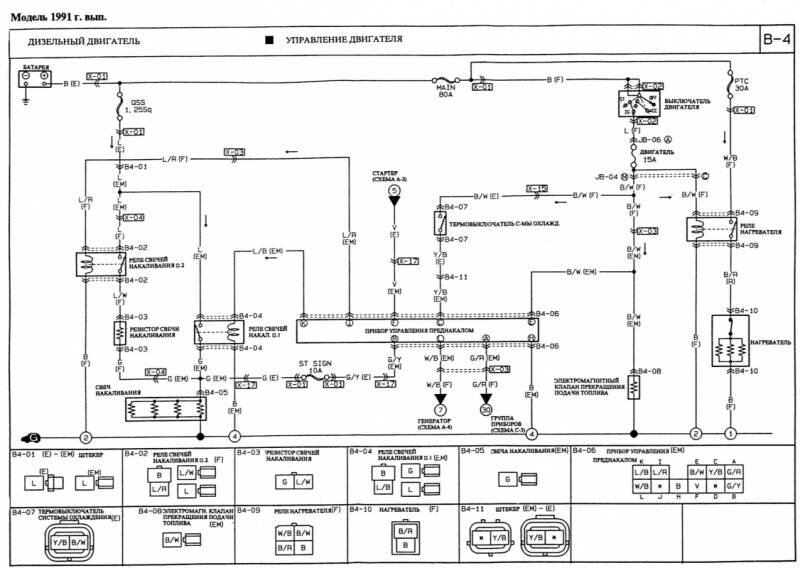
Инжекторный и дизельный двигатель. Управление двигателя Мазда-323




РЕМОНТ АВТОЭЛЕКТРОНИКИ ЗАРЯДНЫЕ УСТРОЙСТВА ДЛЯ АКБ

|