Предлагаем всем автовладельцам и салонам обслуживания автомобилей, схемы электрооборудования на Ситроен Эвазион 1994-2001 г.в. Минивэн Citroen Evasion впервые был показан в 1994 году на автосалоне в Женеве. Ситроен Эвазион является совместной разработкой концернов PSA и FIAT и представляет собой пятидверный минивэн, который в зависимости от комплектации может с комфортом перевозить от пяти до восьми человек. Citroen Evasion имеет отличные сдвижные задние двери, сиденья в салоне легко снимаются и могут поворачиваться на 180 градусов. В салоне Ситроен Эвазьон установлены надувные подушки безопасности для водителя и пассажиров, ремни безопасности снабжены пиронатяжителями. После рестайлинга в 1997 году Citroen Evasion получил третий стоп сигнал, который был установлен на задней откидной двери. Ситроен Эвазьон продаётся также и под именем Synergie. В 2002 году Citroen Evasion был снят с производства, на смену ему пришёл Citroen С8.
Схема стартера и генератора

Схема впрыска топлива

Электросхема зажигания

Эл.схема системы охлаждения

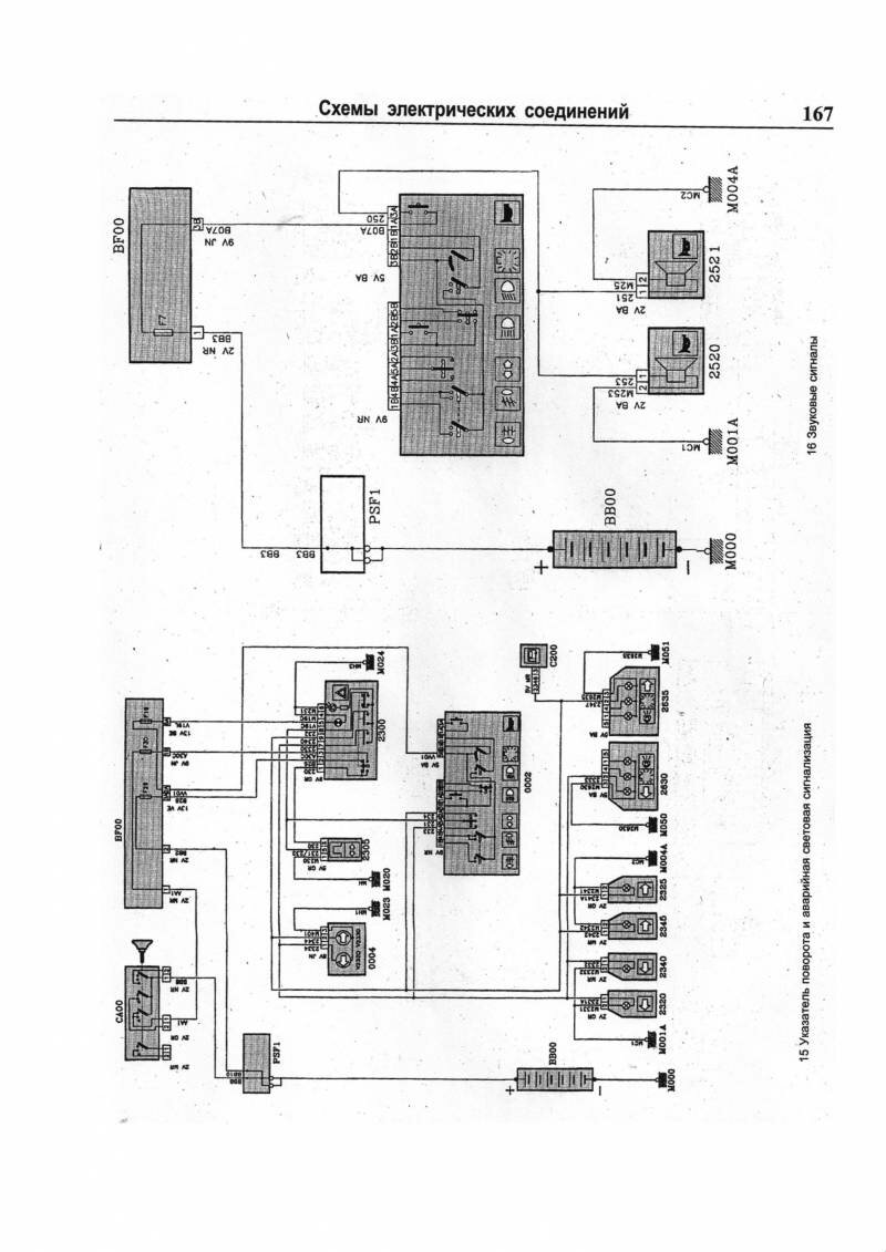
Указатель поворота и звуковые сигналы - схемы

РЕМОНТ АВТОЭЛЕКТРОНИКИ ЗАРЯДНЫЕ УСТРОЙСТВА ДЛЯ АКБ

|