Качественные электросхемы автомобиля Suzuki Ignis на русском языке. Представленна первая часть, содержащая такие узлы: зажигания, управления двигателем, иммобилайзер, указатели поворотов, омыватели стекла и другие. В конце статьи указан пример обозначения элементов на схемах и их расшифровка. Увеличить схему можно кликнув по ней и развернув на весь экран. Вторую часть сборника электросхем Сузуки Игнис смотрите на следующей странице.
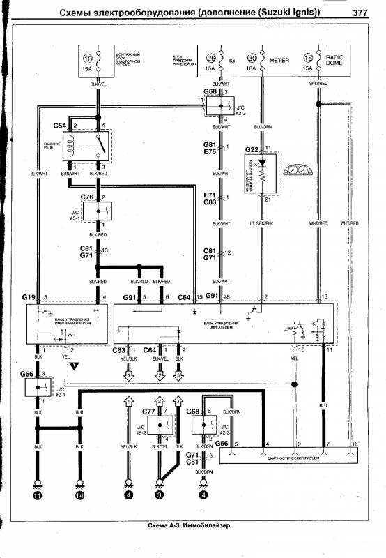
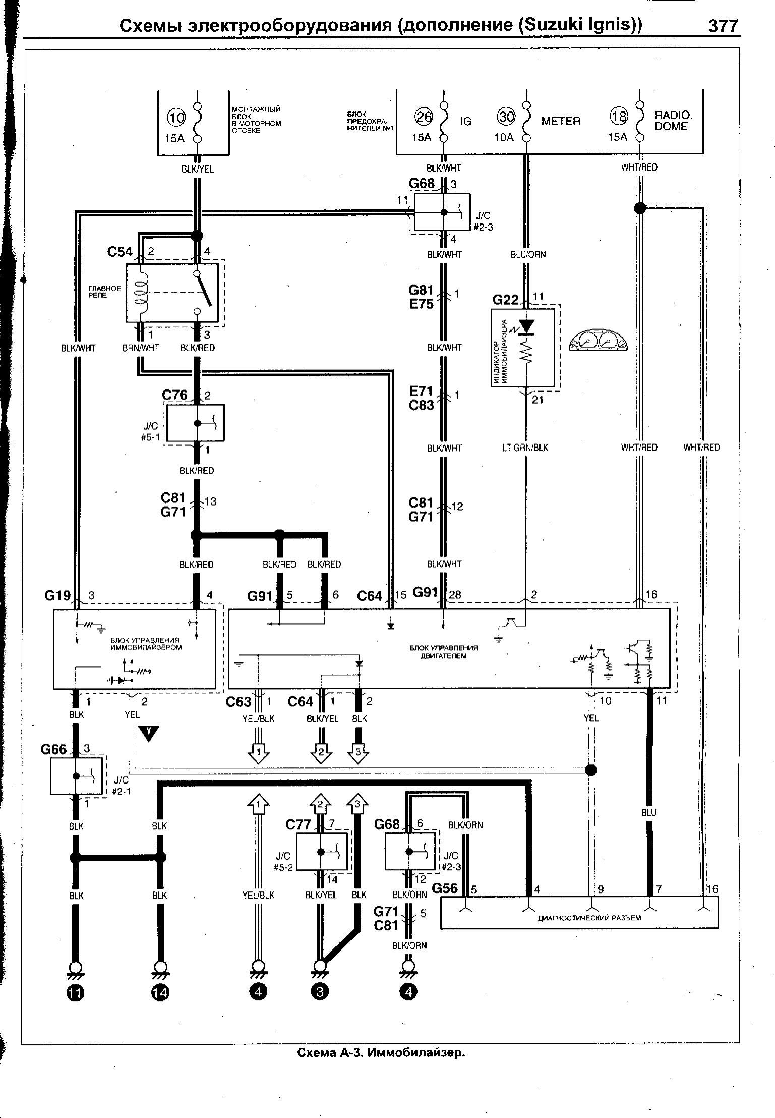
Схема иммобилайзера автомобиля

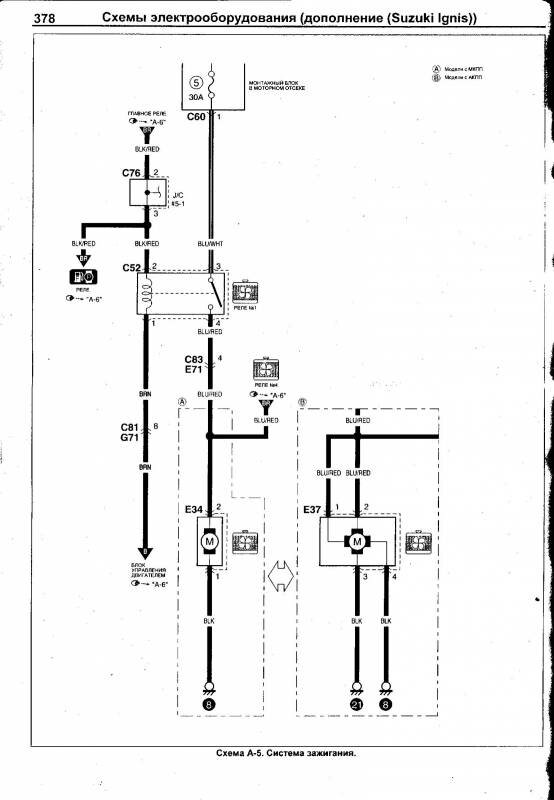
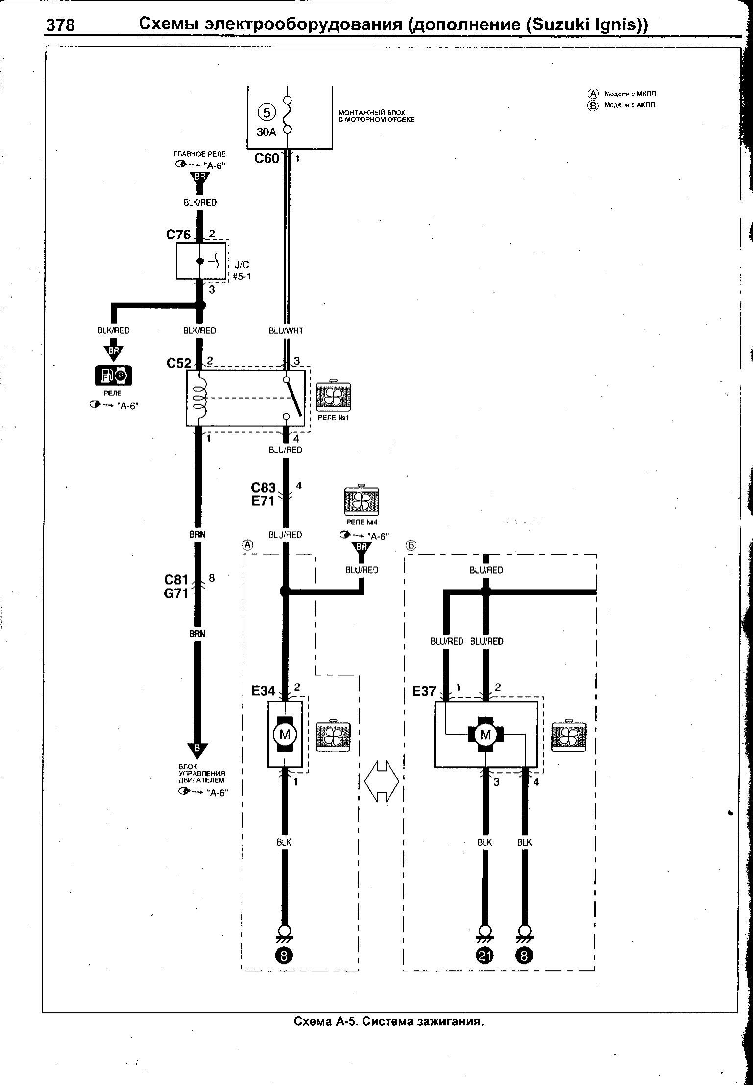
Схема зажигания авто Suzuki Ignis

Блок управления двигателем - электросхема


Схема устройства стеклоочистителей и стеклоомывателей авто

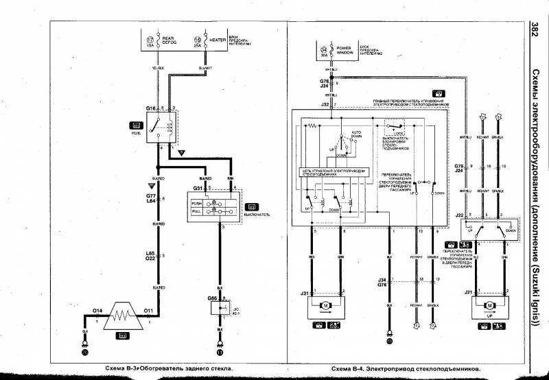
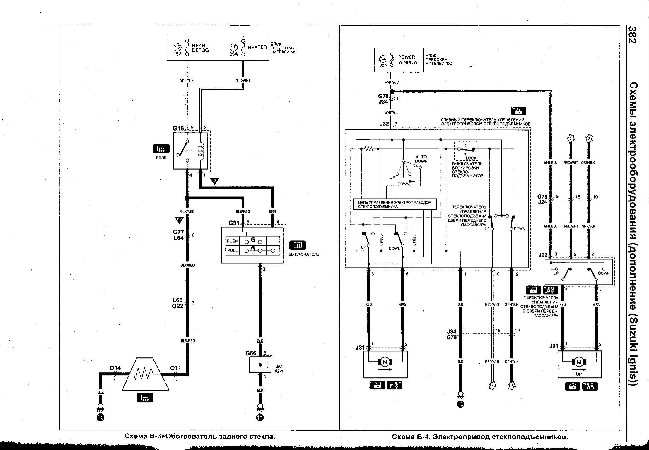
Схема электропривода стеклоподъёмников и обогревателя Suzuki Ignis

Центральный замок - подключение и электрооборудование

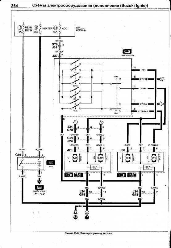
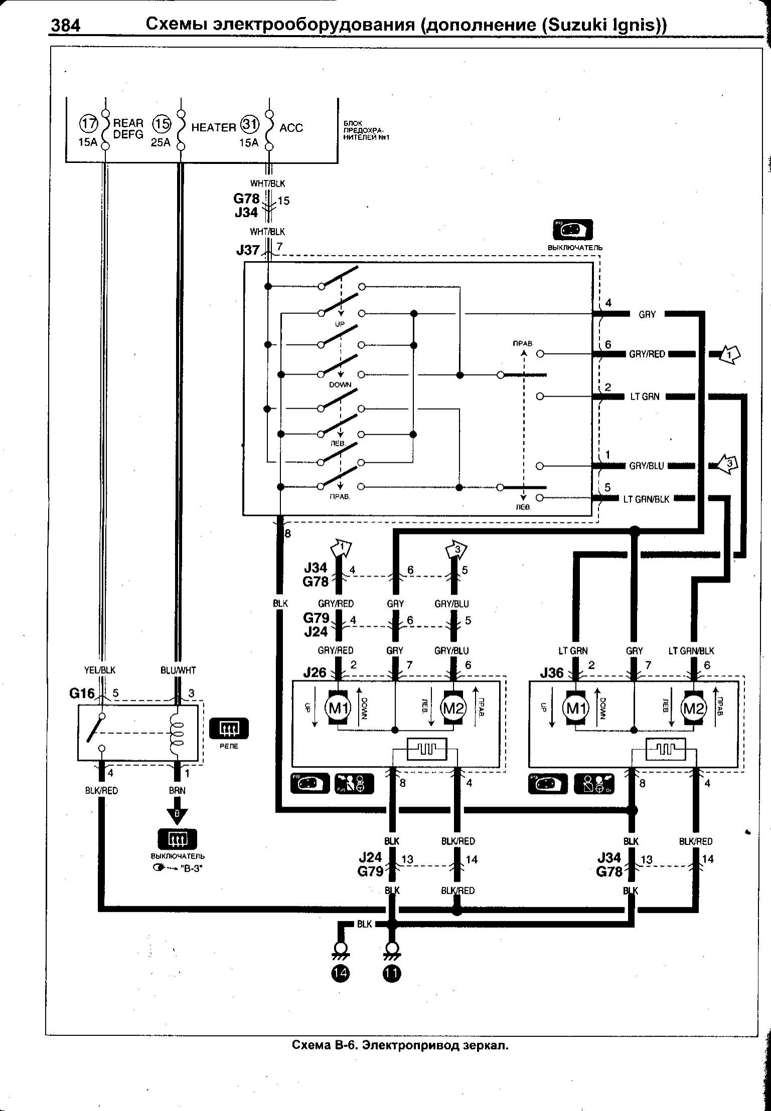
Электропривод зеркал Suzuki Ignis

Схема подогрева сидений в автомобиле Сузуки Игнис

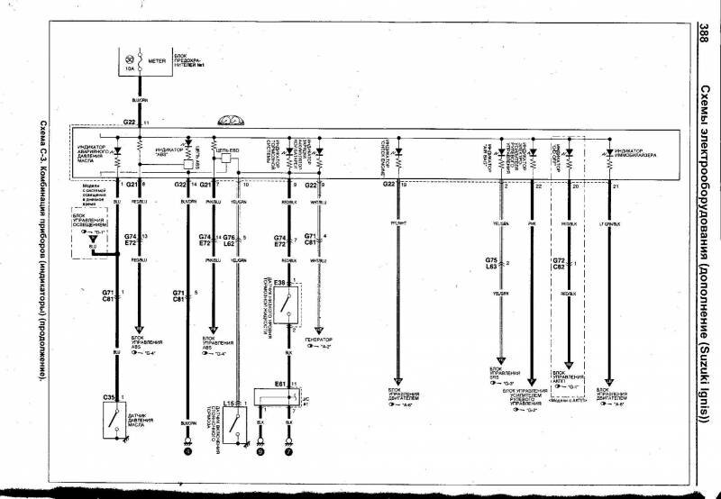
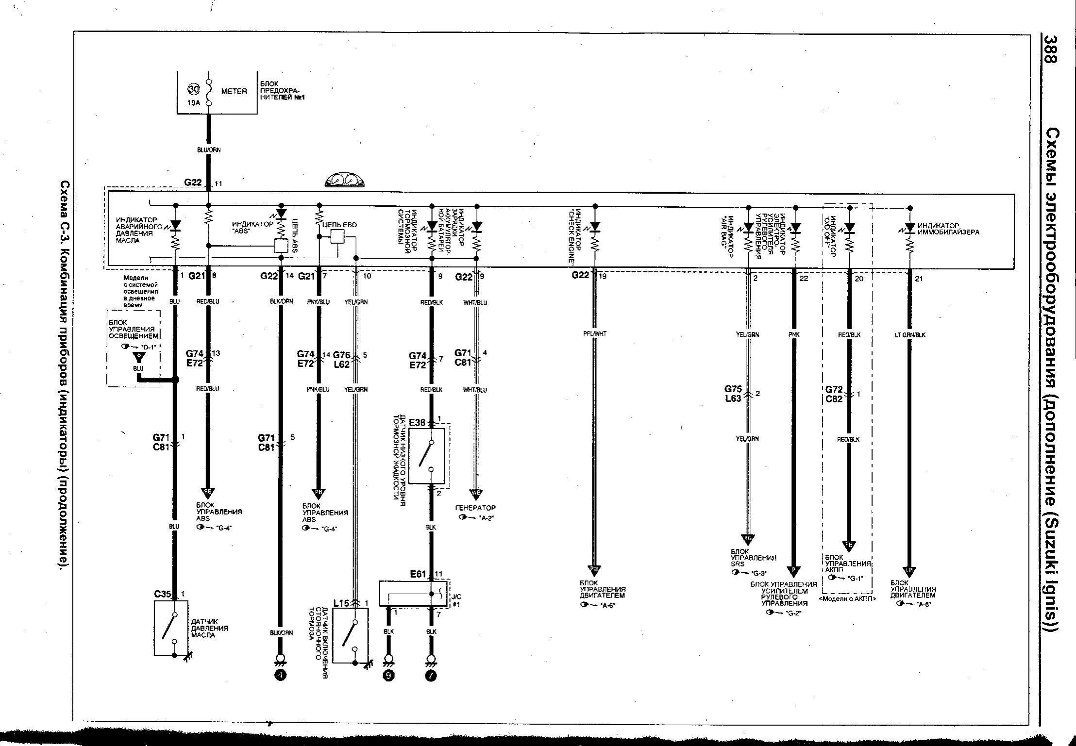
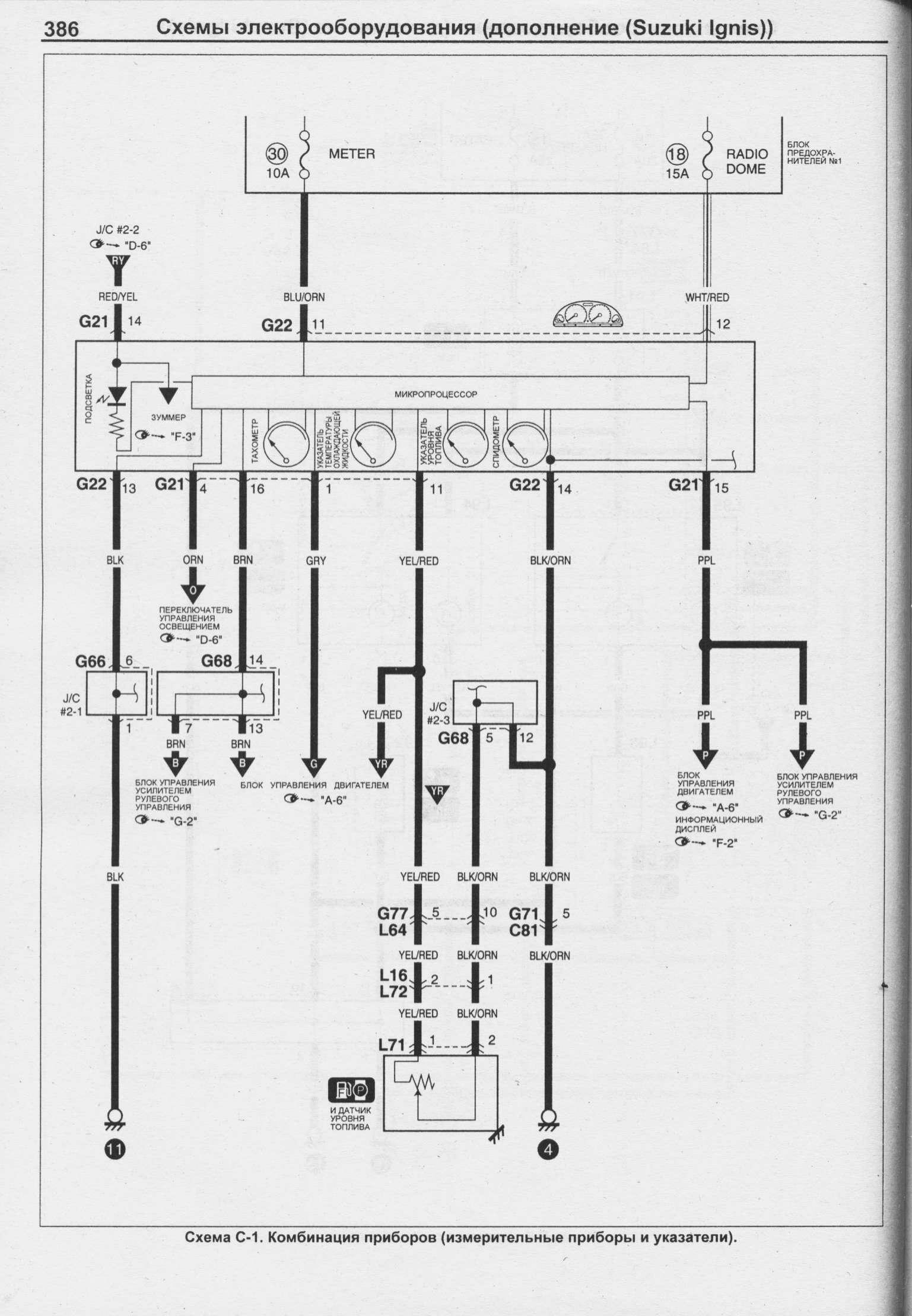
Устройство комбинации приборов



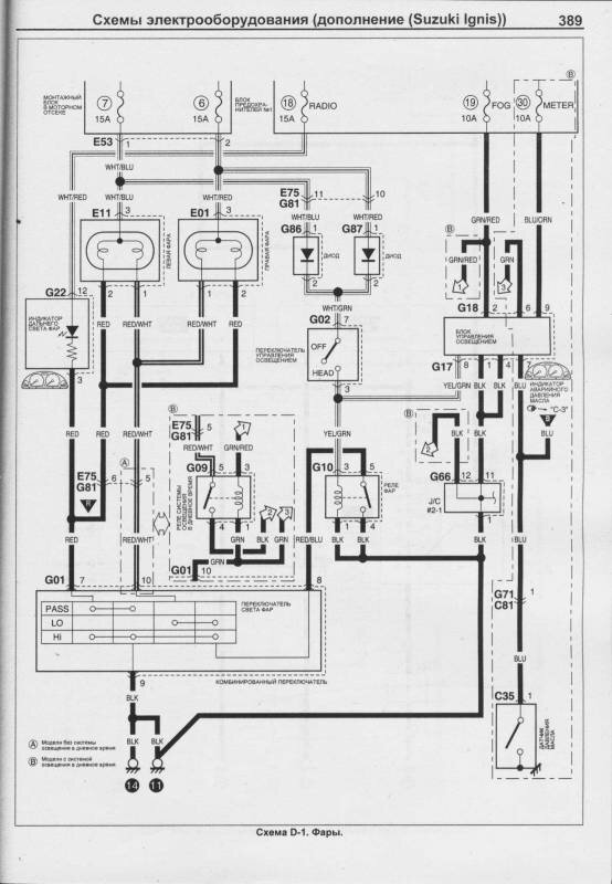
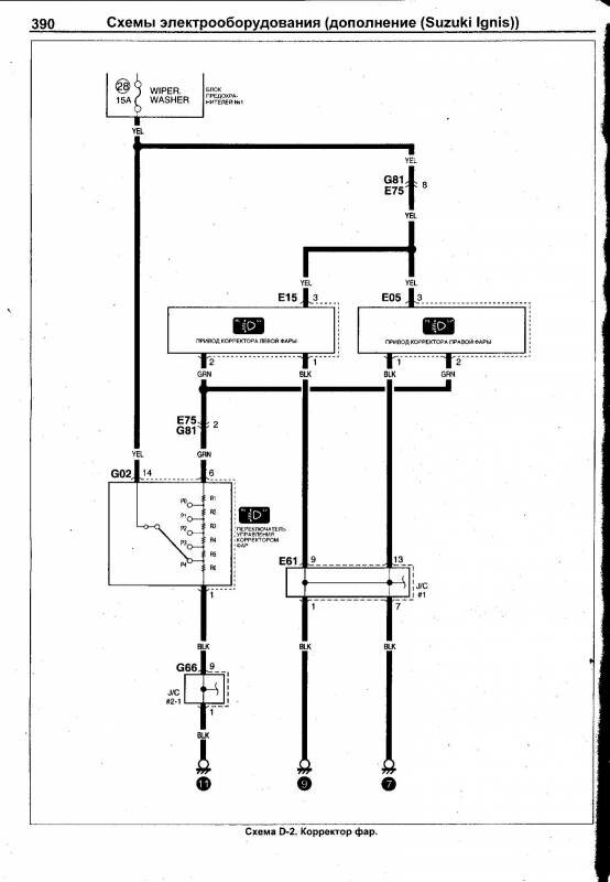
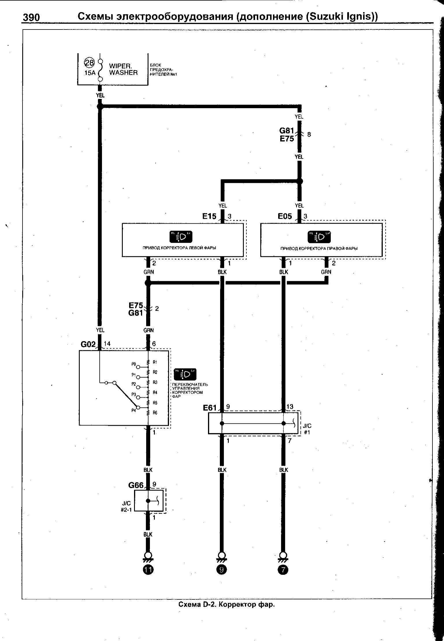
Фары головного света и корректор фар


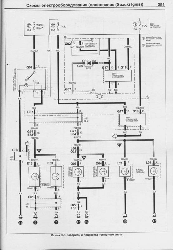
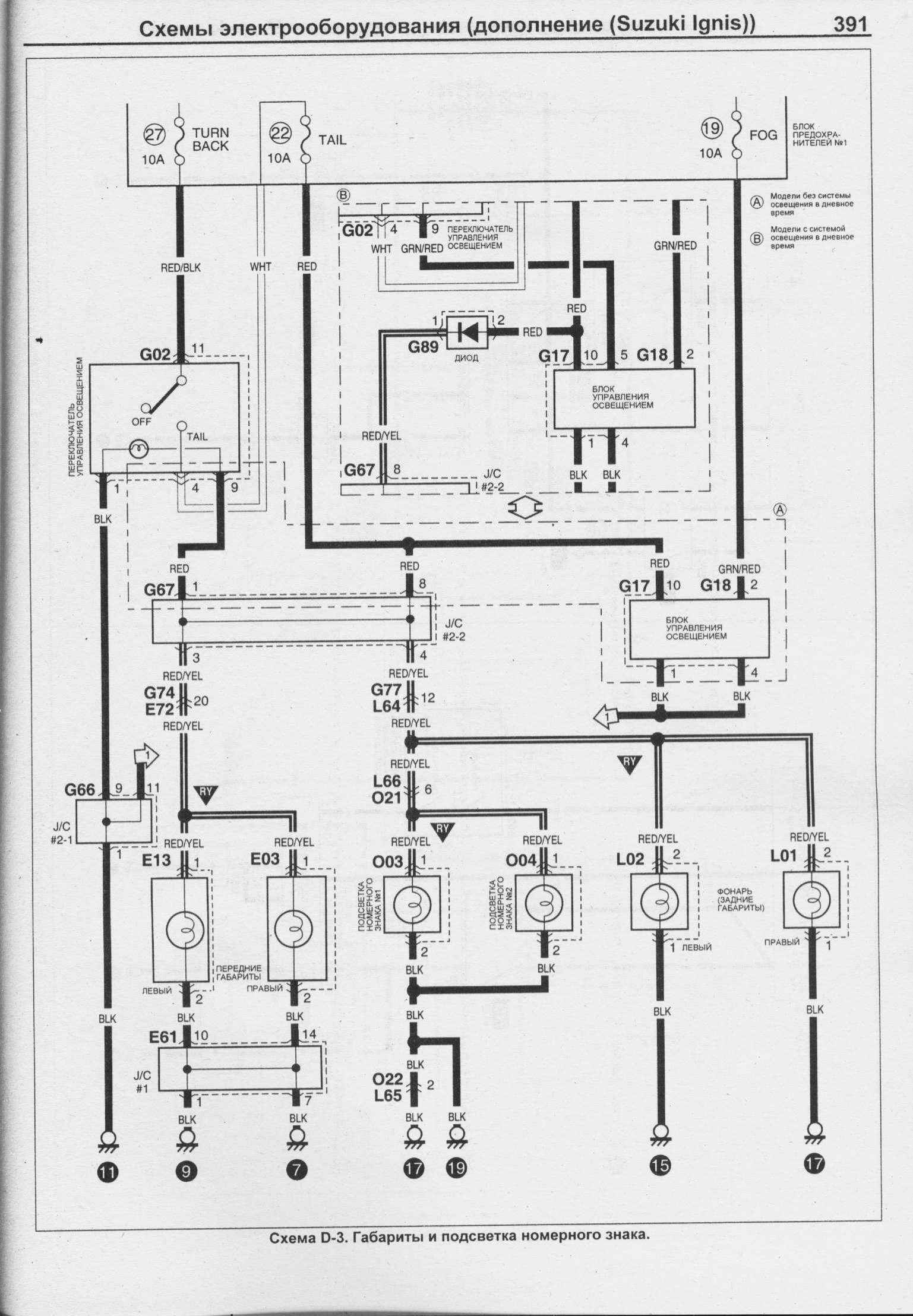
Схема подключения габаритов и подсветка автомобиля Сузуки

РЕМОНТ АВТОЭЛЕКТРОНИКИ ЗАРЯДНЫЕ УСТРОЙСТВА ДЛЯ АКБ

|